
WHOI APD測試系統方案
文章出處:應用方案??作者:admin??人氣:

WHOI APD測試系統
系統概述
WHOI APD測試系統是我公司完全自主研發而成,搭載我司研發的手動耦光平臺以及APD芯片測試板,實現了雪崩光電二極管芯片的擊穿電壓、暗電流、正向電壓、響應度、倍增因子、量子效率以及無光、有光狀態下對APD芯片進行I-V曲線的自動測試和合格判定。
該測試系統準確性高、測試速度快、軟件操作方便,顯示結果直觀,可實現測試數據的自動存儲,方便進行數據分析,以及隨時查看APD的I-V曲線。
系統特點
1. 測試多樣化:設計研發多種測試板,可對多種類型APD芯片進行測試,例如:
l 大光敏面InGaAs APD,3pin TO46器件
l 蓋革 InGaAs APD,3pin TO46器件以及帶尾纖器件
l 10G InGaAs APD+TIA,5pin TO46器件以及帶尾纖器件,差分輸出
l 蓋革 InGaAs APD + TEC,6pin TO8器件以及帶尾纖器件
2. 測試速度快:0~35V,0.1V步進,有光和無光I-V曲線測試用時30S;
3. 精準測試:在TCE精準控溫下進行APD芯片I-V快速測試;
4. 自動存儲:I-V曲線測試時,實時存儲測試數據;
5. 雙I-V曲線:繪制有光和無光電流曲線,進行雙曲線顯示;
6. 報表保存:多次測試數據以Excel報表形式保存,便于后期數據分析;
7. 歷史查詢:可以查找已完成測試芯片的歷史I-V曲線。
系統構成
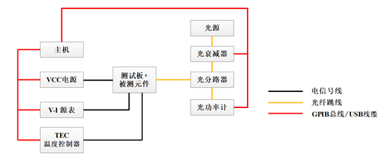
WHOI APD測試系統結構框圖下圖1所示:

圖1 WHOI-APD測試系統結構框圖
表1 系統組成單元
| 序號 | 系統單元 | 附件 |
| 1 | WHOI-GY-001 光源 | |
| 2 | WHOI-GGL-002光功率計 | WHOI-GGL-W01 RS232通訊線 |
| 3 | WHOI-GS-003 光衰減器 | WHOI-GS-W01 RS232通訊線 |
| 4 | WHOI-GF-004 光分路器 | WHOI-GF-W01光纖跳線 |
| 5 | WHOI-YB-005 V-I源表 | WHOI-YB-D01GPIB數據采集卡+ WHOI-YB-W02三軸同軸線纜 |
| 6 | WHOI-DY-006 VCC電源 |
WHOI-DY-W01 USB通訊線+ WHOI-DY-W02電信號線 |
| 7 | WHOI-TEC-007 溫度控制器 |
WHOI-TEC-W01 DB25線纜+ WHOI-TEC-W02 數據采集線 |
| 8 | WHOI-OGT-008 耦光平臺 | |
| 9 | WHOI-CSB-009 APD測試板 | WHOI-3PIN+WHOI-5PIN+WHOI-6PIN |
| 10 | WHOI-PBZ-010 遮光屏蔽罩 | WHOI-PBZ-W01電信號線 |
| 11 | WHOI-ZJ-011 主機 | (鍵盤、顯示器、鼠標) |
軟件界面

圖2 單點測試界面

圖3 I-V測試界面

圖4 繪制曲線界面
定制方案
我們可以根據您的需求,為您定制所需的APD芯片測試板以及不同測試方案;針對性的優化測試系統,也可實現全自動化測試。
產品中心
時域測試儀器
射頻測試儀器
電源及負載
安規測試儀器
電力測試測量
紅外測量儀器
網絡測試儀器
聯系我們
武漢海洋儀器有限公司
服務熱線:027-87660661
公司電話1:027-87660661
公司電話2:027-87660667
公司傳真:027- 87780256
公司郵箱:webmaster@whoi.com.cn
公司地址:湖北省武漢市東湖新技術開發區武大園二路武大航域A1棟202室




